
什么是工业路由器
工业路由器是一种具有加固外壳和内部组件的设备,用于在极端温度、湿度和灰尘环境下,通过蜂窝网络提供安全连接和通信。工业路由器为在室外环境中运行的所有应用提供通信主干,包括真正的工业应用,如采矿、石油和天然气、农业,以及数字标牌和智能城市应用,如街道照明、计量和废水管理。
什么是串口服务器
用于使串行设备能够通过基于 IP的网络进行通信。它将串行传输转换为以太网兼容信号,允许网络连接的应用程序和机器远程使用。串行服务器通过提供有线网络连接充当本地连接外围设备的中间人。这样,组织可以使用未配备本地网络功能的旧设备。
串行转以太网服务器的使用是,通过创建虚拟串行端口完成的。创建的虚拟 COM 接口模拟物理串行端口,用于将外围设备连接到网络。以太网串行服务器分配TCP 端口和 IP 地址,以方便用户与连接设备之间的通信。串行打印机服务器还将将网络流量路由到指定的串行设备。
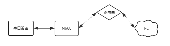
串口服务器连工业路由器实现局域网通信该如何操作
串口链接工业路由器实现局域网通讯,实际上是实现串口设备与上位机之间的数据透传。

2、关闭杀毒软件禁用与使用无关的软件。按路径进行操作:控制面板找到“windows防火墙”和“更改适配器设置”选项,关闭防火墙并禁用与本次操作无关的网卡。并关闭电脑杀毒软件。
3、给电脑设置静态IP,设置成668同网段IP:192.168.0.201 。
4、打开浏览器,进入串口服务器的内置网页,默认IP为:192.168.0.7,用户名和密码均为admin。(进不去内置网页:清除浏览器所有缓存,更换其他浏览器进行尝试)
5、在4g工业无线路由器的设置界面中,选择网络IP设置菜单,设置为DHCP动态IP,然后系统页面重启设备,参数需要重启生效。
6、串口服务器的网线直连工业路由器,电脑设置为DHCP网线直连路由器,打开串口服务器的设置软件,通过网络搜索,刷新设备列表,可以确认串口服务器此时的IP为:172.16.14.68。668的IP也可以在路由器内置网页确认。
7、用工业路由器已分配的IP进入668内置网页,串口转网络确认确认串口参数是115200,N,8,1。
8、串口转网络确认工作方式为:TCP SERVER,本地端口号为20001。
TCP CLIENT的目标IP=TCP SERVER的本地IP
TCP CLIENT的目标端口=TCP SERVER的本地端口(这个端口可以随意设置,只要不是特殊端口或重复端口就可以)
9、打开测试软件“USR-TCP232-Test.exe”,串口端设置,选择已经确认的COM口(可在设备管理器确认)以及串口参数,串口波特率设置为115200,串口参数设置为None/8/1,点击打开,打开串口。网络端设置,协议类型选择TCP
Client模式,服务器IP地址输入192.168.0.7,服务器端口号输入20001,点击连接建立TCP连接。
10、在串口和网络之间进行数据收发测试,串口到网络的数据流向是:PC串口->串口服务器串口->串口服务器以太网口->PC网络;网络到串口的数据流向是:PC网络->串口服务器的以太网口->串口服务器的串口->PC串口。
有人物联网为您提供工业路由器、串口服务器、数传终端DTU、Lora组网等更多物联网技术资源。


